SHAFAR

ст. мичман
Регистрация
13.10.2010
Сообщения
199
Карма
13
Какое сопротивление катушек зажигания на МВ-1 ?
 

Joker-tum84

старшина 2ст.
Регистрация
23.10.2019
Сообщения
76
Карма
21
Город
Тюмень
Имя
Александр
Лодка
пилот м-320, мкм
Мотор
Вихрь 20, вихрь 25
Поддержу вопрос к Андрею ака танкист как настроить мг101 по абрису но только с 6-магнитным маховиком?
 

Joker-tum84

старшина 2ст.
Регистрация
23.10.2019
Сообщения
76
Карма
21
Город
Тюмень
Имя
Александр
Лодка
пилот м-320, мкм
Мотор
Вихрь 20, вихрь 25
С позволения танкиста... Откладываем 57 мм от центра прорези под шнур влево. Это будет ВМТ. Когда эта ВМТ смотрит на свечу, контакт должен разомкнуться.
Спасибо, попробовал выставил, весна покажет правильно или нет
 

Сергей Б

капитан 1-го ранга
Регистрация
09.12.2017
Сообщения
5 412
Карма
1 598
Возраст
61
Город
Москва
Имя
Сергей
Лодка
А нету.
Мотор
Тоже нету.
Может кого заинтересует. Цена на али в районе 10 Евро. Зная показания исправной катушки, не сложно определить межвитковое. Вот с активным сопротивлением я не понял. Обычный резистор показывает верно на все 100 проц., а вот с катухой вопрос, что за сопротивление. Ее активное то 0,5 Ом. Если это ее индуктивное сопротивление, то по формуле он катуху тестирует при 600 Гц.
Межвитковое при напряжении на клеммах мультиметра в 3 вольта можно и не поймать, оно может начать шить при 100 вольтах например.
Здесь только подключать катушку к переменному току, от 0,5 до 6 вольт, в зависимости от катушки, и щупать где греется, если медленно и вся, скорее всего живая, если локально и быстро, значит в морг.
К тому же нет ,двух катушек с одинаковым сопротивлением, даже из одной партии, какое должно было быть начальное сопротивление при +20 градусах ?
И 10 замкнутых витков из 5000 вообще никак не определить.
 

танкист

капитан 1-го ранга
Регистрация
15.11.2014
Сообщения
12 410
Карма
3 902
Город
г. Пермь
Имя
Андрей
Лодка
Прогресс-4
Мотор
Нептун-23 Вихрь-25 Вихрь-30 Ветерок-8М Johnson-60
Поддержу вопрос к Андрею ака танкист как настроить мг101 по абрису но только с 6-магнитным маховиком?
Маховики с шестью магнитами применялись на первых моделях моторов Вихрь и Вихрь М.
Суть в том что у моторов Вихрь (20л.с.) угол зажигания 38 градусов. А у моторов Вихрь М, угол опережения 30 градусов.
По этой причине маховики моторов Вихрь и Вихрь М ( 6 магнитов) не взаимозаменяемы, и имеют разный угол установки кулачка в ступице.
(не путать с прерывателем, обычно его по ошибке называют кулачком)

Что касается основания магдино, оно на обоих моторах одинаковое.
То есть, необходимо точно установить какой маховик, и на каком моторе установлен, что бы не было проблем в последствии.

Что касается абриса на МГ-101, то это зажигание не столь критично, и не требует такой точности как МВ-1.
Проще говоря, данное зажигание имеет довольно приличный угол абриса и его настройка сводится к правильной установке зазоров в прерывателях.
Разумеется исправность конденсаторов, катушек и механической части, должны быть на высоком уровне.
 

Joker-tum84

старшина 2ст.
Регистрация
23.10.2019
Сообщения
76
Карма
21
Город
Тюмень
Имя
Александр
Лодка
пилот м-320, мкм
Мотор
Вихрь 20, вихрь 25
Маховики с шестью магнитами применялись на первых моделях моторов Вихрь и Вихрь М.
Суть в том что у моторов Вихрь (20л.с.) угол зажигания 38 градусов. А у моторов Вихрь М, угол опережения 30 градусов.
По этой причине маховики моторов Вихрь и Вихрь М ( 6 магнитов) не взаимозаменяемы, и имеют разный угол установки кулачка в ступице.
(не путать с прерывателем, обычно его по ошибке называют кулачком)

Что касается основания магдино, оно на обоих моторах одинаковое.
То есть, необходимо точно установить какой маховик, и на каком моторе установлен, что бы не было проблем в последствии.

Что касается абриса на МГ-101, то это зажигание не столь критично, и не требует такой точности как МВ-1.
Проще говоря, данное зажигание имеет довольно приличный угол абриса и его настройка сводится к правильной установке зазоров в прерывателях.
Разумеется исправность конденсаторов, катушек и механической части, должны быть на высоком уровне.
Спасибо за разъяснение, а можно как то визуально отличить маховик вихрь 20 от вихря 25, 6-ти магнитный разумеется?
 

Joker-tum84

старшина 2ст.
Регистрация
23.10.2019
Сообщения
76
Карма
21
Город
Тюмень
Имя
Александр
Лодка
пилот м-320, мкм
Мотор
Вихрь 20, вихрь 25
Просто прикупил маховик с зажиганием в сборе и решил его поставить на запасную голову вихрь 20 а на каком моторе до этого стояло это зажигание не в курсе
 

танкист

капитан 1-го ранга
Регистрация
15.11.2014
Сообщения
12 410
Карма
3 902
Город
г. Пермь
Имя
Андрей
Лодка
Прогресс-4
Мотор
Нептун-23 Вихрь-25 Вихрь-30 Ветерок-8М Johnson-60

Joker-tum84

старшина 2ст.
Регистрация
23.10.2019
Сообщения
76
Карма
21
Город
Тюмень
Имя
Александр
Лодка
пилот м-320, мкм
Мотор
Вихрь 20, вихрь 25
Да можно отличить. Для этого и существует техническая литература. http://parohodoff.ru/motors/remont_vihr14.htm
Начал читать там пишут что 6-ти магнитный маховик подходит для зажигания мв-1 так ли это? Просто есть пара мв-1 с 25-ки после того как перевел ее на электронику а маховик от мв только один к сожалению, может стоит попробовать поставить на 20-ку мв-1 с 6-ти магнитным маховиком? То что уоз разный и придется укорачивать тягу знаю
 

танкист

капитан 1-го ранга
Регистрация
15.11.2014
Сообщения
12 410
Карма
3 902
Город
г. Пермь
Имя
Андрей
Лодка
Прогресс-4
Мотор
Нептун-23 Вихрь-25 Вихрь-30 Ветерок-8М Johnson-60
может стоит попробовать поставить на 20-ку мв-1 с 6-ти магнитным маховиком?
Из какого источника информация что маховик именно от Вихря М?
Для начала стоит определиться какой угол кулачка на маховике (6 магнитов)
Я рекомендую определиться со всеми маховиками Вихрей и расставить все точки на "И". Ибо не все маховики взаимозаменяемы и не все могут работать с тем или иным основанием магдина.
Приятная новость в том что маховиков у Вихрей всех моделей было не много. Стало быть и по определению взаимозаменяемости, работы то же не много.
 

Joker-tum84

старшина 2ст.
Регистрация
23.10.2019
Сообщения
76
Карма
21
Город
Тюмень
Имя
Александр
Лодка
пилот м-320, мкм
Мотор
Вихрь 20, вихрь 25
Из какого источника информация что маховик именно от Вихря М?
Для начала стоит определиться какой угол кулачка на маховике (6 магнитов)
Я рекомендую определиться со всеми маховиками Вихрей и расставить все точки на "И". Ибо не все маховики взаимозаменяемы и не все могут работать с тем или иным основанием магдина.
Приятная новость в том что маховиков у Вихрей всех моделей было не много. Стало быть и по определению взаимозаменяемости, работы то же не много.
По вашей ссылке вычитал у них различие в креплении кулачка от шпонпаза в 10 градусов, завтра сниму маховик и буду определять от мг он или от мв
 

Ярослав

капитан 1-го ранга
Регистрация
25.11.2012
Сообщения
2 942
Карма
1 039
Город
Чайковский
Имя
Ярослав
Лодка
Волжанка 46, Казанка 5м2
Мотор
Honda BF60, Yamaha 50
По вашей ссылке вычитал у них различие в креплении кулачка от шпонпаза в 10 градусов, завтра сниму маховик и буду определять от мг он или от мв
С 6-ю магнитами однозначно не от МВ-1.
 

Joker-tum84

старшина 2ст.
Регистрация
23.10.2019
Сообщения
76
Карма
21
Город
Тюмень
Имя
Александр
Лодка
пилот м-320, мкм
Мотор
Вихрь 20, вихрь 25
Из какого источника информация что маховик именно от Вихря М?
Для начала стоит определиться какой угол кулачка на маховике (6 магнитов)
Я рекомендую определиться со всеми маховиками Вихрей и расставить все точки на "И". Ибо не все маховики взаимозаменяемы и не все могут работать с тем или иным основанием магдина.
Приятная новость в том что маховиков у Вихрей всех моделей было не много. Стало быть и по определению взаимозаменяемости, работы то же не много.
Снял посмотрел где находится крепление кулачка маховика, маховик оказался от вихрь м, думаю может стоит пересверлить отверстие под крепление кулачка со смещением на 8 градусов влево как на вихрь 20, только вот сомневаюсь не налезут ли они одно на другое или лучше развернуть на 188 градусов влево и там просверлить? Фотки для сравнения крепления кулачка вихрь 20 и вихрь м
 

Вложения

Ярослав

капитан 1-го ранга
Регистрация
25.11.2012
Сообщения
2 942
Карма
1 039
Город
Чайковский
Имя
Ярослав
Лодка
Волжанка 46, Казанка 5м2
Мотор
Honda BF60, Yamaha 50

Joker-tum84

старшина 2ст.
Регистрация
23.10.2019
Сообщения
76
Карма
21
Город
Тюмень
Имя
Александр
Лодка
пилот м-320, мкм
Мотор
Вихрь 20, вихрь 25

Joker-tum84

старшина 2ст.
Регистрация
23.10.2019
Сообщения
76
Карма
21
Город
Тюмень
Имя
Александр
Лодка
пилот м-320, мкм
Мотор
Вихрь 20, вихрь 25
Пересверлил крепление кулачка, вроде получилось все нормально если судить по школьному транспортиру то повернул кулачок как раз на восемь градусов влево, осталось только щупом зазор выставить на контактах и весной на воду, сегодня буду на своей 20-ке голову менять, а старую сниму на капиталку а то осенью где то прокладка под ГБЦ прогорела пошли газы выхлопные в контрольку охлаждения
 

Joker-tum84

старшина 2ст.
Регистрация
23.10.2019
Сообщения
76
Карма
21
Город
Тюмень
Имя
Александр
Лодка
пилот м-320, мкм
Мотор
Вихрь 20, вихрь 25
Уважаемые вихреводы просветите плиз в вопросе установки электростартера на вихрь 30, предусмотрена ли зарядка аккумулятора от световых катушек и если да то как это все подключить через блок вбг, зажигание раньше было контактное мв-1 с которого сняты контакты и катушки на них вместе с кондерами а взамен поставлено самодельное электронное одноканальное зажигание со своим модулем и катушкой от Оки, которое подцепляется напрямую мимо блока ВБГ, то есть данный блок у нас остаётся только для световых катушек и стартера
 

Joker-tum84

старшина 2ст.
Регистрация
23.10.2019
Сообщения
76
Карма
21
Город
Тюмень
Имя
Александр
Лодка
пилот м-320, мкм
Мотор
Вихрь 20, вихрь 25

Joker-tum84

старшина 2ст.
Регистрация
23.10.2019
Сообщения
76
Карма
21
Город
Тюмень
Имя
Александр
Лодка
пилот м-320, мкм
Мотор
Вихрь 20, вихрь 25
Фото для наглядности как выглядит переделанное на электронику зажигание
 

Ярослав

капитан 1-го ранга
Регистрация
25.11.2012
Сообщения
2 942
Карма
1 039
Город
Чайковский
Имя
Ярослав
Лодка
Волжанка 46, Казанка 5м2
Мотор
Honda BF60, Yamaha 50

Joker-tum84

старшина 2ст.
Регистрация
23.10.2019
Сообщения
76
Карма
21
Город
Тюмень
Имя
Александр
Лодка
пилот м-320, мкм
Мотор
Вихрь 20, вихрь 25
Генераторные катушки отсутствуют, без них не получится акб заряжать.
[/QUOTE
Мотор который на фото будет с ручной шмыргалкой, его просто привел в качестве примера зажигания, а на том моторе на который будет устанавливаться электростартер световые катушки и блок ВБГ будут оставлены
 

Ярослав

капитан 1-го ранга
Регистрация
25.11.2012
Сообщения
2 942
Карма
1 039
Город
Чайковский
Имя
Ярослав
Лодка
Волжанка 46, Казанка 5м2
Мотор
Honda BF60, Yamaha 50
Тогда все просто, выводы от генераторной катушки прикручиваем к радиаторам ( в каждом по центру резьба под винт). В нижней части блока 5 отверстий под винты, два парных и одно одинарное, оно и есть выход 12 в, там обычно значек +. Если планируете использовать различные приборы (эхолот, навигатор) тогда лучше купить и поставить реле-регулятор Василия Любова.
 

Joker-tum84

старшина 2ст.
Регистрация
23.10.2019
Сообщения
76
Карма
21
Город
Тюмень
Имя
Александр
Лодка
пилот м-320, мкм
Мотор
Вихрь 20, вихрь 25
Тогда все просто, выводы от генераторной катушки прикручиваем к радиаторам ( в каждом по центру резьба под винт). В нижней части блока 5 отверстий под винты, два парных и одно одинарное, оно и есть выход 12 в, там обычно значек +. Если планируете использовать различные приборы (эхолот, навигатор) тогда лучше купить и поставить реле-регулятор Василия Любова.
Тогда все просто, выводы от генераторной катушки прикручиваем к радиаторам ( в каждом по центру резьба под винт). В нижней части блока 5 отверстий под винты, два парных и одно одинарное, оно и есть выход 12 в, там обычно значек +. Если планируете использовать различные приборы (эхолот, навигатор) тогда лучше купить и поставить реле-регулятор Василия Любова.
Тогда все просто, выводы от генераторной катушки прикручиваем к радиаторам ( в каждом по центру резьба под винт). В нижней части блока 5 отверстий под винты, два парных и одно одинарное, оно и есть выход 12 в, там обычно значек +. Если планируете использовать различные приборы (эхолот, навигатор) тогда лучше купить и поставить реле-регулятор Василия Любова.
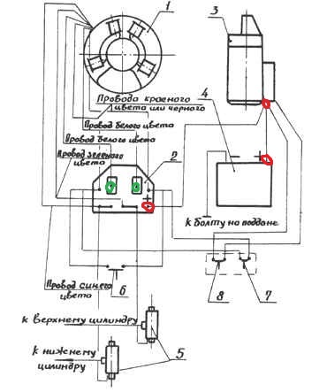
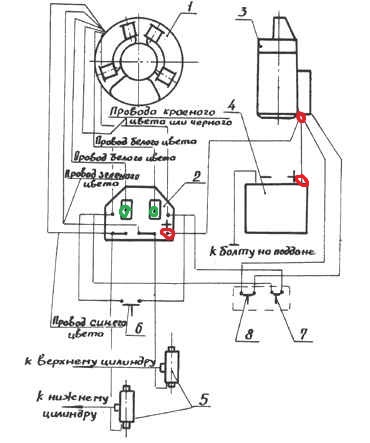
174111
можно на схеме как то указать, буду очень признателен, не подскажите от чего ещё можно кнопку пуска поставить чтоб не выгорела?
 

Ярослав

капитан 1-го ранга
Регистрация
25.11.2012
Сообщения
2 942
Карма
1 039
Город
Чайковский
Имя
Ярослав
Лодка
Волжанка 46, Казанка 5м2
Мотор
Honda BF60, Yamaha 50
Зеленым обвел где подключать генераторные катушки, красным плюс (12 в).
 

Вложения

Вверх Снизу