lapan

капитан-лейтенант
Регистрация
12.11.2011
Сообщения
377
Карма
29
Возраст
42
Имя
Павел
Лодка
ЯНТАРЬ-2 - 2 шт.
Мотор
Было:Нептун-23, Москва-9.5, Москва-М, Москва-12.5, Ветерок-8, гибрид-МосВет. Есть:M9.9, Ветерок 8Э
Всегда буду рад помочь. Поправлюсь:расчет об/мин происходит после искры, а от об/мин берется количество сотен, и таблица составляется по об/мин с кратностью 100.
 

LUZER

капитан 3-го ранга
Регистрация
08.05.2011
Сообщения
661
Карма
9
Буду очень рад помощи...спасибо...и вот собственно вопрос, а с какой частотой ты тактируешь таймер для подсчета оборотов? не происходит ли его переполнения на малых оборотах? или он как и в старших пиках 16 бит?
 

lapan

капитан-лейтенант
Регистрация
12.11.2011
Сообщения
377
Карма
29
Возраст
42
Имя
Павел
Лодка
ЯНТАРЬ-2 - 2 шт.
Мотор
Было:Нептун-23, Москва-9.5, Москва-М, Москва-12.5, Ветерок-8, гибрид-МосВет. Есть:M9.9, Ветерок 8Э
Переполнение таймера происходит на частоте до 7 Гц (это до 210 об/мин). Таймер TMR1 2 байта. Тактирование таймера 4 мкс.
 

LUZER

капитан 3-го ранга
Регистрация
08.05.2011
Сообщения
661
Карма
9
Спасибо за ответ...обственно скачал описание и сам получил ответ на свой вопрос...таймер 16 бит, а частоты допустим 1 мГц должно хватить для любого числа оборотов двигателя, да и точность на высоких оборотах будет приемлемой...
 

lapan

капитан-лейтенант
Регистрация
12.11.2011
Сообщения
377
Карма
29
Возраст
42
Имя
Павел
Лодка
ЯНТАРЬ-2 - 2 шт.
Мотор
Было:Нептун-23, Москва-9.5, Москва-М, Москва-12.5, Ветерок-8, гибрид-МосВет. Есть:M9.9, Ветерок 8Э
Как в воду смотришь, программная частота 1 МГц…
 

lapan

капитан-лейтенант
Регистрация
12.11.2011
Сообщения
377
Карма
29
Возраст
42
Имя
Павел
Лодка
ЯНТАРЬ-2 - 2 шт.
Мотор
Было:Нептун-23, Москва-9.5, Москва-М, Москва-12.5, Ветерок-8, гибрид-МосВет. Есть:M9.9, Ветерок 8Э
Нашел очень интересное видео:Wrc-5xguoj4 :good: .
 

vpelyh

ст. мичман
Регистрация
13.08.2010
Сообщения
183
Карма
12
Имя
Владимир
Лодка
Днепр
Мотор
Вихрун 30,Нептун 23.Susuki 15
мс-40 прошивка угла опережения для разных оборотов
 

lapan

капитан-лейтенант
Регистрация
12.11.2011
Сообщения
377
Карма
29
Возраст
42
Имя
Павел
Лодка
ЯНТАРЬ-2 - 2 шт.
Мотор
Было:Нептун-23, Москва-9.5, Москва-М, Москва-12.5, Ветерок-8, гибрид-МосВет. Есть:M9.9, Ветерок 8Э

vpelyh

ст. мичман
Регистрация
13.08.2010
Сообщения
183
Карма
12
Имя
Владимир
Лодка
Днепр
Мотор
Вихрун 30,Нептун 23.Susuki 15
Выложил для сравнения с ранее выложеными графиками, 2250 , далее угол не меняеться
 

lapan

капитан-лейтенант
Регистрация
12.11.2011
Сообщения
377
Карма
29
Возраст
42
Имя
Павел
Лодка
ЯНТАРЬ-2 - 2 шт.
Мотор
Было:Нептун-23, Москва-9.5, Москва-М, Москва-12.5, Ветерок-8, гибрид-МосВет. Есть:M9.9, Ветерок 8Э
На каком моторе стоит и как мотор ходит? Очень интересно!!!
 

дмитрий22

капитан 2-го ранга
Регистрация
11.05.2010
Сообщения
1 472
Карма
160
Город
Украина,Херсон
Имя
Дмитрий
Лодка
"Крым"; "Кайман-305";"Пелла Фиорд 430"
Мотор
Джонсон 15 4-т, Ветерок-12, Вихри
lapan-как с питанием контролера?От генераторных катущек будет запускаться?
А мотор выше-это наш украинский Мотор-Сич 40л.с.
 

lapan

капитан-лейтенант
Регистрация
12.11.2011
Сообщения
377
Карма
29
Возраст
42
Имя
Павел
Лодка
ЯНТАРЬ-2 - 2 шт.
Мотор
Было:Нептун-23, Москва-9.5, Москва-М, Москва-12.5, Ветерок-8, гибрид-МосВет. Есть:M9.9, Ветерок 8Э
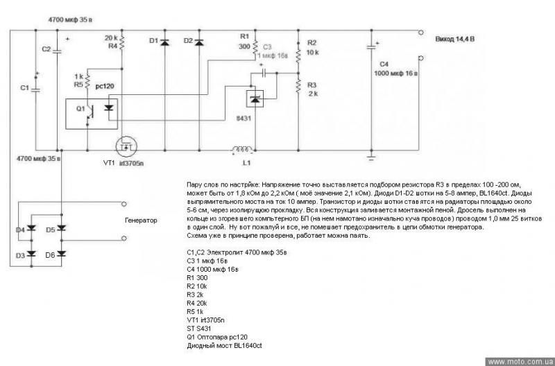
Вот схема предпологаемого блока питания. Расчитана на 10 Ампер.
Завтра постараюсь споять и проверить на ЛАТР, а в выходные подключу к мотору.
 

Вложения

Игорь 61

мл. лейтенант
Регистрация
16.03.2012
Сообщения
222
Карма
3
Город
Ростов-на-Дону
Имя
Игорь
Лодка
Катер ИП, Лодка ИП
Мотор
Газ-24, Стрела, MINN KOTA
lapan сказал(а):
Вот схема предпологаемого блока питания. Расчитана на 10 Ампер.
Завтра постараюсь споять и проверить на ЛАТР, а в выходные подключу к мотору.
Ну наконец-то, господа форумчане, вы и сами подошли к тому, о чём я предлагал поговорить раньше... :)
Схема хоть и старая, но неплохая. Только ШИМ-преобразователь (а не стабилизатор!!!) будет лучше...
 

lapan

капитан-лейтенант
Регистрация
12.11.2011
Сообщения
377
Карма
29
Возраст
42
Имя
Павел
Лодка
ЯНТАРЬ-2 - 2 шт.
Мотор
Было:Нептун-23, Москва-9.5, Москва-М, Москва-12.5, Ветерок-8, гибрид-МосВет. Есть:M9.9, Ветерок 8Э
Немного разочарован в схеме. Это просто стабилизатор напряжения, но эксперимент удался. Все элементы из сгоревших компьютерных БП.
Сразу поставил все как на схеме, только R3 2.2кОм, на выходе получил 13.85 В. Затем вместо С1 и С2 поставил один на 200 вольт, вместо R3 поставил 5.6кОм и на выходе получилось 7 вольт. На вход подавал от 0 до 50 В переменки, на выходе стабильно 7В (начиная с входного 3.5-4В переменки) при токе нагрузки от 0.1 до 1.5 А. В связи с чем появилась мысль намотать одну световую не 180 витков, как в родной, а 300-350 витков проволкой 0.25-0.3 мм и проверить на моторе, нагрузив резистором и светодиодом (20 мА).
В дальнейшем буду эту схему минимизировать.
 

Вложения

lapan

капитан-лейтенант
Регистрация
12.11.2011
Сообщения
377
Карма
29
Возраст
42
Имя
Павел
Лодка
ЯНТАРЬ-2 - 2 шт.
Мотор
Было:Нептун-23, Москва-9.5, Москва-М, Москва-12.5, Ветерок-8, гибрид-МосВет. Есть:M9.9, Ветерок 8Э

Александр Marx

капитан 2-го ранга
Регистрация
06.02.2010
Сообщения
1 304
Карма
98
Возраст
57
Город
г. Маркс Саратовская обл.
Имя
Александр.
Лодка
Нептун.
Мотор
Tohatsu MFS 30B EPTS
Насколько понял из эксперимента, на входе 4 В.... А на выходе стабильно 7 в ???
По токам потребления какая разница в потреблении при 4 В... на входе. И при нагрузке на 7 в ???
В холостом режиме что вышло? Без нагрузки во вторичке....
 

lapan

капитан-лейтенант
Регистрация
12.11.2011
Сообщения
377
Карма
29
Возраст
42
Имя
Павел
Лодка
ЯНТАРЬ-2 - 2 шт.
Мотор
Было:Нептун-23, Москва-9.5, Москва-М, Москва-12.5, Ветерок-8, гибрид-МосВет. Есть:M9.9, Ветерок 8Э
Александр если надо очень точно, то напиши что именно интересует, а я завтра все сниму и выложу.
Данную схему предполагаю использовать только для питания пика без акб (до 20 мА). Если все наминалы элементов оставить как есть, то получается очень хороший стабилизатор напряжения на плм. Знакомый вместо R3 поставил переменник и получилось зарядное (транс на входе 35 В).
 

Александр Marx

капитан 2-го ранга
Регистрация
06.02.2010
Сообщения
1 304
Карма
98
Возраст
57
Город
г. Маркс Саратовская обл.
Имя
Александр.
Лодка
Нептун.
Мотор
Tohatsu MFS 30B EPTS
Принципиально понятно... стабильность данной схемы, большего от нее не нужно.
Один вопрос по напряжению, на входе 4 вольта.... а на выходе имеем 7 вольт?
Если так, то схемка не плохая....
Обычно стабилизаторы работают с 30% входного напряжения ... от выходного..
То есть на входе необходимо иметь 12 вольт, что бы на выходе получить стабильные 9 вольт.
Если в этом варианте от 4 вольт схема выдает 7... то большего и не нужно...
Останется добиться минимум пульсаций... на выходе.
 

Александр Marx

капитан 2-го ранга
Регистрация
06.02.2010
Сообщения
1 304
Карма
98
Возраст
57
Город
г. Маркс Саратовская обл.
Имя
Александр.
Лодка
Нептун.
Мотор
Tohatsu MFS 30B EPTS
Если такой ток нужен для питания пика...., то пульсации будут минимальны.....
 

lapan

капитан-лейтенант
Регистрация
12.11.2011
Сообщения
377
Карма
29
Возраст
42
Имя
Павел
Лодка
ЯНТАРЬ-2 - 2 шт.
Мотор
Было:Нептун-23, Москва-9.5, Москва-М, Москва-12.5, Ветерок-8, гибрид-МосВет. Есть:M9.9, Ветерок 8Э
4 вольта это переменки...
Астабилизаторам 30%???
7805 например +1.5 В достаточно.
Завтра постараюсь видео снять.
 

Александр Marx

капитан 2-го ранга
Регистрация
06.02.2010
Сообщения
1 304
Карма
98
Возраст
57
Город
г. Маркс Саратовская обл.
Имя
Александр.
Лодка
Нептун.
Мотор
Tohatsu MFS 30B EPTS
С пульсациями можно бороться простым методом, при необходимости стабильного постоянного напряжения на выходе
Применял такую схемку, диод режет все что меньше падения на PN переходе...

Набросал схемку..... Значения округлил....
Метод я думаю, ясен...

По 30%... в среднем так и рассчитывается...
Для пяти вольт.... 1.5 вольта это и есть те-же 30%
 

Вложения

lapan

капитан-лейтенант
Регистрация
12.11.2011
Сообщения
377
Карма
29
Возраст
42
Имя
Павел
Лодка
ЯНТАРЬ-2 - 2 шт.
Мотор
Было:Нептун-23, Москва-9.5, Москва-М, Москва-12.5, Ветерок-8, гибрид-МосВет. Есть:M9.9, Ветерок 8Э
Сегодня эксперементировал с БП.
Вот видео 1-го эксперемента http://files.mail.ru/RSPP65 при токе нагрузки 200 мА.(1-переменка на вх, 2-после моста,3-выход).
Во втором эксперементе на выход повесил светодиод с резаком (20 мА) и заменил индуктивность, смотри фото (в двух случаях она около 50 мкГн). Напругу на входе поднял до 80 вольт переменки, все отл.
Намотал генераторную катушку 300 витков проводом 0.5 мм. На днях испытаю на моторе, если заработает платка конечная получится маленькая.
 

Вложения

Игорь 61

мл. лейтенант
Регистрация
16.03.2012
Сообщения
222
Карма
3
Город
Ростов-на-Дону
Имя
Игорь
Лодка
Катер ИП, Лодка ИП
Мотор
Газ-24, Стрела, MINN KOTA
lapan сказал(а):
Сегодня эксперементировал с БП.
Вот видео 1-го эксперемента http://files.mail.ru/RSPP65 при токе нагрузки 200 мА.(1-переменка на вх, 2-после моста,3-выход).
Во втором эксперементе на выход повесил светодиод с резаком (20 мА) и заменил индуктивность, смотри фото (в двух случаях она около 50 мкГн). Напругу на входе поднял до 80 вольт переменки, все отл.
Намотал генераторную катушку 300 витков проводом 0.5 мм. На днях испытаю на моторе, если заработает платка конечная получится маленькая.
Сюда нужен большой дроссель, как положено с зазором - энергии где-то нужно накапливаться. А на этих "пуговицах" от БП компа Вы ничего не получите. Физику не обмануть...
 

Александр Marx

капитан 2-го ранга
Регистрация
06.02.2010
Сообщения
1 304
Карма
98
Возраст
57
Город
г. Маркс Саратовская обл.
Имя
Александр.
Лодка
Нептун.
Мотор
Tohatsu MFS 30B EPTS
Игорь 61.
Ток потребления не высокий в нагрузке, должно все работать...

Iapan:
Заметно повышение до номинального значения на выходе... после 9-11 вольт..
А при уменьшении напряжения, емкость какое то время справляется ... поддерживая на выходе номинал..
Пробуй... Все должно получится...
Сложно будет начальным напряжением зарядить конденсаторы стабилизатора, еще и нагрузка... Но это только в теории..
 
Вверх Снизу