Tarabusik
гл. старшина
- Регистрация
- 13.12.2014
- Сообщения
- 128
- Карма
- 4
- Город
- Томмот (Якутия)
- Имя
- Николай
- Лодка
- Обь-м
- Мотор
- Вихрь30, Suzuki DF60ATL
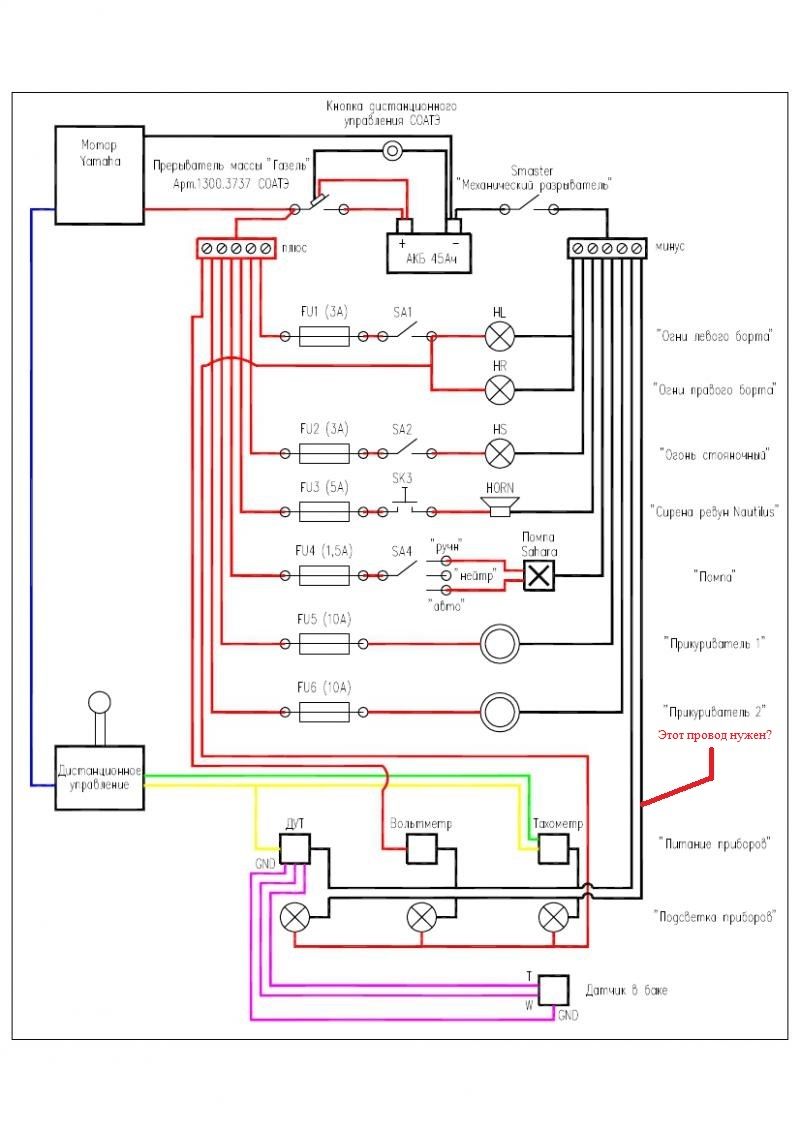
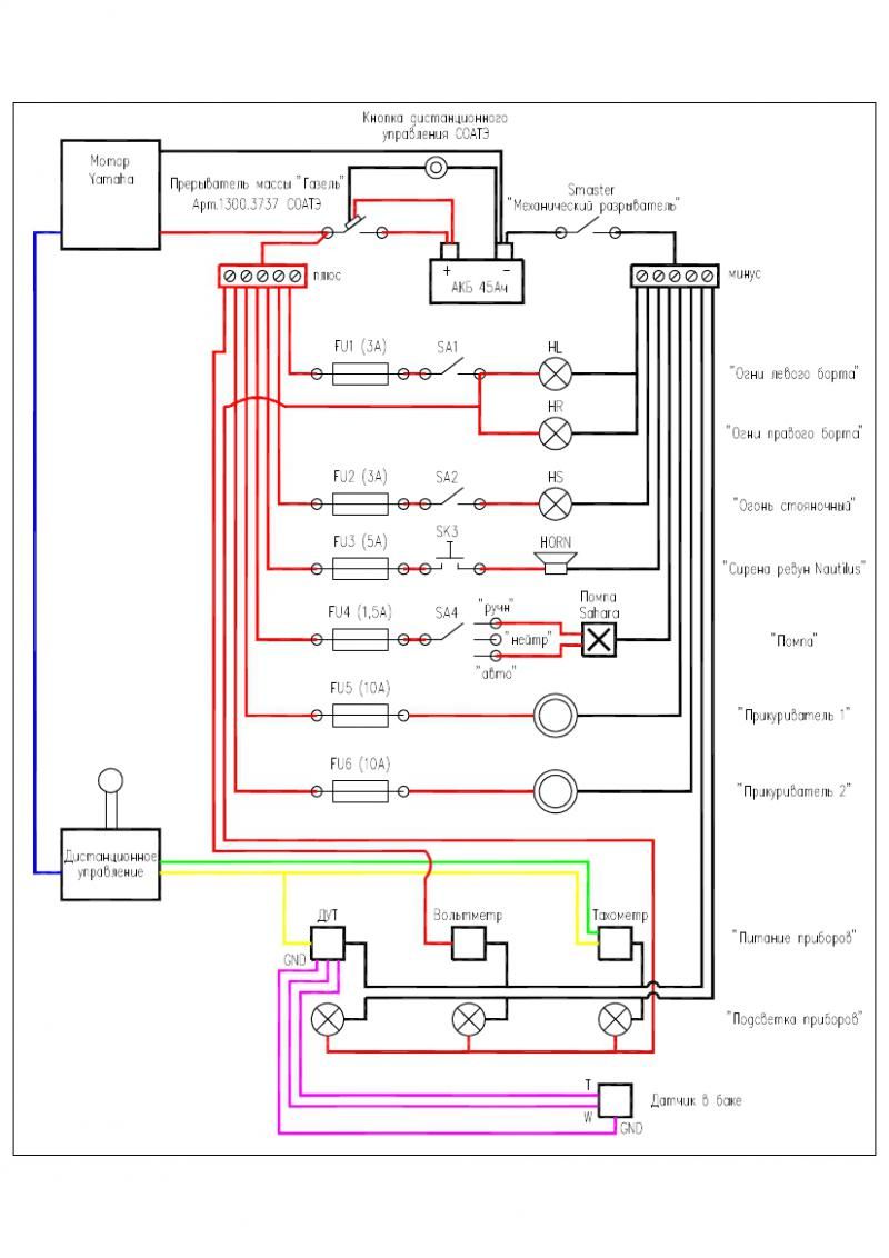
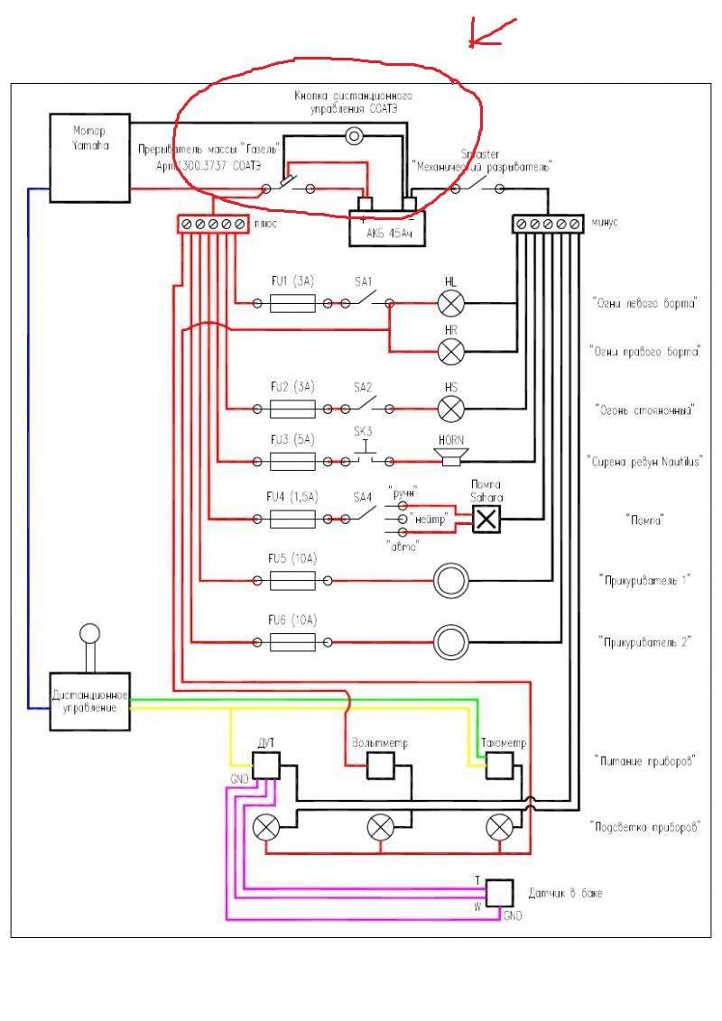
Моё мнение что все оборудование надо ставить после массы ато смысл от её установки теряется!U150 сказал(а):Можно встрять. Если у меня например лодка постоянно на трейлере(кроме когда рыбачу), на воде не стоит.То тоже нужно делать схему с постоянно подключённой на АКБ помпой?Или такое подключение приветствуется ,когда лодка весь сезон на воде?луха сказал(а):и нужно решить вопрос с автопомпой которая по всем правилам долна идти на прямую с акб.
А по поводу помпы так автоматический режим вообще спорная вещь без присмотра ИМХО конечно

