Apdrive

матрос
Регистрация
17.11.2021
Сообщения
19
Карма
1
Город
Котово
Имя
Николай
Лодка
Ока 4
Мотор
Yamaha F25A
Я когда менял, новый (не лодочный) зумм работал при определенной полярности. А так да, моделировать, звонить и проверять разъемы. Распиновку загуглить, она есть.
А может cdi неисправен?
 

Тугарин

капитан 1-го ранга
Регистрация
08.03.2015
Сообщения
26 193
Карма
12 213
Возраст
44
Город
Саратов - Рай
Имя
Александр сын Сергея
Лодка
П2, К, К5м, К5м4, К2м, Амур-д, ПрофМарин 350 нднд было, Обь-м НТ, ямаран т330, гулянка есть
Мотор
Ямахa 2, Вихрь 25,30, HDX T5, Меркурий 50ЕО, джонсон 70 было. Джонсон 15, Ямаха F25AEHT, Вихрь 30 есть

Apdrive

матрос
Регистрация
17.11.2021
Сообщения
19
Карма
1
Город
Котово
Имя
Николай
Лодка
Ока 4
Мотор
Yamaha F25A

Тугарин

капитан 1-го ранга
Регистрация
08.03.2015
Сообщения
26 193
Карма
12 213
Возраст
44
Город
Саратов - Рай
Имя
Александр сын Сергея
Лодка
П2, К, К5м, К5м4, К2м, Амур-д, ПрофМарин 350 нднд было, Обь-м НТ, ямаран т330, гулянка есть
Мотор
Ямахa 2, Вихрь 25,30, HDX T5, Меркурий 50ЕО, джонсон 70 было. Джонсон 15, Ямаха F25AEHT, Вихрь 30 есть
Так я понял при включении зажигания должен зуммер пищать от датчика давления и от температуры,после запуска замолкать...
Спроси лучше у Алексея, Луха его ник на форуме
 

BorisMan

капитан 1-го ранга
Регистрация
10.11.2017
Сообщения
9 427
Карма
6 075
Возраст
52
Город
Домодедово
Имя
Борис
Лодка
Навигатор 330, Днепр
Мотор
Nassan Marine 9,8; Yamaha 40HEPO (модернизированная)
Так я понял при включении зажигания должен зуммер пищать от датчика давления и от температуры,после запуска замолкать...
Должен пищать 2-3 секунды. Происходит самотестирование и кэп понимает, что зумм работает. На зумм запитаны масляный датчик и температурный. Если что-то не так, зум пищит.
 

луха

капитан 1-го ранга
Регистрация
13.07.2010
Сообщения
10 654
Карма
4 509
Возраст
50
Город
Волжский-Волгоград
Имя
Алексей
Лодка
Снегоход
Мотор
быстрый
Должен пищать 2-3 секунды. Происходит самотестирование и кэп понимает, что зумм работает. На зумм запитаны масляный датчик и температурный. Если что-то не так, зум пищит.
Чтот я не уверен что на всех так......
у карбюраторных помоему пищит только если датчик сработал или замкнуть провод на массу...
 

BorisMan

капитан 1-го ранга
Регистрация
10.11.2017
Сообщения
9 427
Карма
6 075
Возраст
52
Город
Домодедово
Имя
Борис
Лодка
Навигатор 330, Днепр
Мотор
Nassan Marine 9,8; Yamaha 40HEPO (модернизированная)
Чтот я не уверен что на всех так......
у карбюраторных помоему пищит только если датчик сработал или замкнуть провод на массу...
Даже на моем динозавре 1994 г. так. На нем даже на каком-то уровне масла в миксе, начинался слабый писк, который усливался по мере падения уровня. Было, пока геркон в датчике не крякнул, после чего мотор встал в аварию. Мастер, который разбирался, сказал, что с таким не сталкивался. Возможно решение для внутреннего рынка.
 

луха

капитан 1-го ранга
Регистрация
13.07.2010
Сообщения
10 654
Карма
4 509
Возраст
50
Город
Волжский-Волгоград
Имя
Алексей
Лодка
Снегоход
Мотор
быстрый
Даже на моем динозавре 1994 г. так. На нем даже на каком-то уровне масла в миксе, начинался слабый писк, который усливался по мере падения уровня. Было, пока геркон в датчике не крякнул, после чего мотор встал в аварию. Мастер, который разбирался, сказал, что с таким не сталкивался. Возможно решение для внутреннего рынка.
Скорее всего геркон полумертвый наводку давал. Там 3 или 4 деления. На последнем пищать начинает.
 

Apdrive

матрос
Регистрация
17.11.2021
Сообщения
19
Карма
1
Город
Котово
Имя
Николай
Лодка
Ока 4
Мотор
Yamaha F25A
Датчик новый, светодиод новый, пищалка... пищит сука.... чё ж не так то...блин и Мурзилка на английском...надо как то алгоритм работы узнать
 

луха

капитан 1-го ранга
Регистрация
13.07.2010
Сообщения
10 654
Карма
4 509
Возраст
50
Город
Волжский-Волгоград
Имя
Алексей
Лодка
Снегоход
Мотор
быстрый
Датчик новый, светодиод новый, пищалка... пищит сука.... чё ж не так то...блин и Мурзилка на английском...надо как то алгоритм работы узнать
А на проводах питание есть?
 

Apdrive

матрос
Регистрация
17.11.2021
Сообщения
19
Карма
1
Город
Котово
Имя
Николай
Лодка
Ока 4
Мотор
Yamaha F25A
Звонить пробовал,надо на питание проверить.. займусь в выходные.
 

BorisMan

капитан 1-го ранга
Регистрация
10.11.2017
Сообщения
9 427
Карма
6 075
Возраст
52
Город
Домодедово
Имя
Борис
Лодка
Навигатор 330, Днепр
Мотор
Nassan Marine 9,8; Yamaha 40HEPO (модернизированная)
Скорее всего геркон полумертвый наводку давал. Там 3 или 4 деления. На последнем пищать начинает.
Леш, все может быть! Я в этом не разбираюсь, но помню, что он говорил, что датчик и его коммутация, не такие, как сейчас.
 

луха

капитан 1-го ранга
Регистрация
13.07.2010
Сообщения
10 654
Карма
4 509
Возраст
50
Город
Волжский-Волгоград
Имя
Алексей
Лодка
Снегоход
Мотор
быстрый
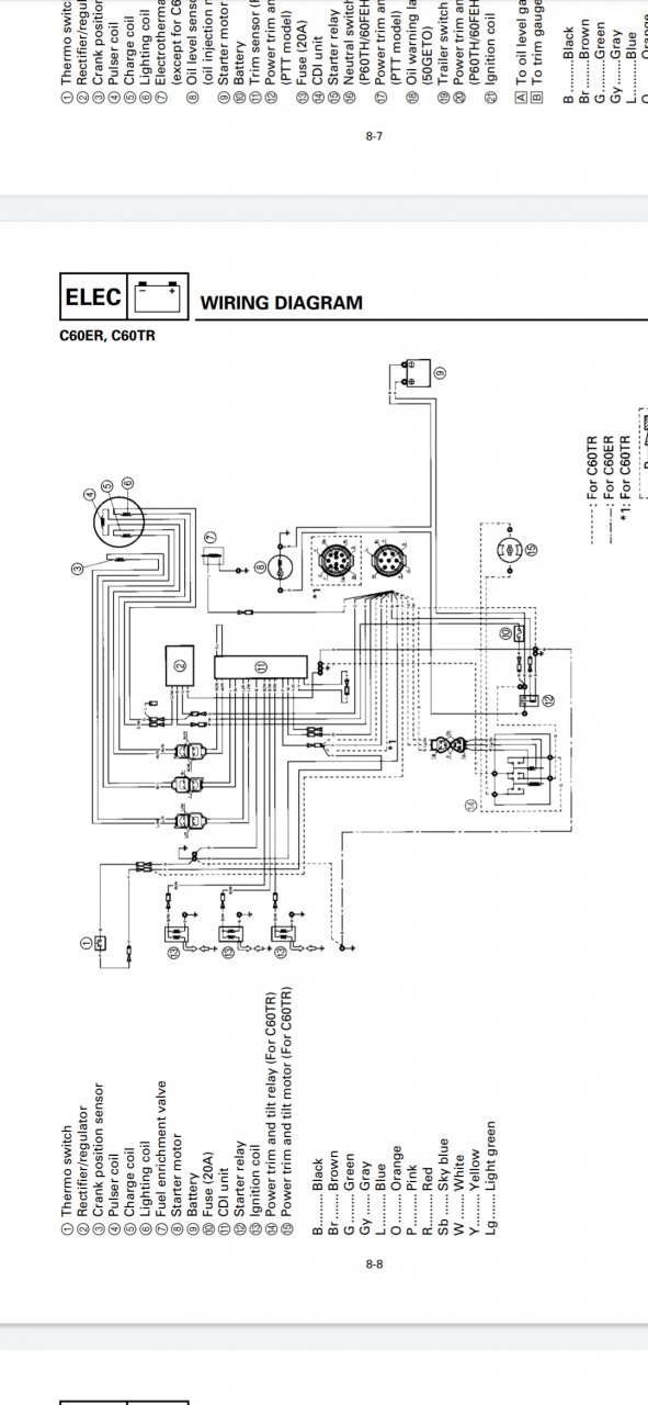
Вот схема с 70-ки с датчика температуры провод идет или на эбу или на пищалку машинки розовым проводом.
 

Вложения

Apdrive

матрос
Регистрация
17.11.2021
Сообщения
19
Карма
1
Город
Котово
Имя
Николай
Лодка
Ока 4
Мотор
Yamaha F25A
Может кто знает,за что cdi у нас отвечает?Какие у него функции?
 

Тугарин

капитан 1-го ранга
Регистрация
08.03.2015
Сообщения
26 193
Карма
12 213
Возраст
44
Город
Саратов - Рай
Имя
Александр сын Сергея
Лодка
П2, К, К5м, К5м4, К2м, Амур-д, ПрофМарин 350 нднд было, Обь-м НТ, ямаран т330, гулянка есть
Мотор
Ямахa 2, Вихрь 25,30, HDX T5, Меркурий 50ЕО, джонсон 70 было. Джонсон 15, Ямаха F25AEHT, Вихрь 30 есть

Apdrive

матрос
Регистрация
17.11.2021
Сообщения
19
Карма
1
Город
Котово
Имя
Николай
Лодка
Ока 4
Мотор
Yamaha F25A
Ну мотор хорошо заводиться и работет...значит дело не в CDI.
 

луха

капитан 1-го ранга
Регистрация
13.07.2010
Сообщения
10 654
Карма
4 509
Возраст
50
Город
Волжский-Волгоград
Имя
Алексей
Лодка
Снегоход
Мотор
быстрый

Apdrive

матрос
Регистрация
17.11.2021
Сообщения
19
Карма
1
Город
Котово
Имя
Николай
Лодка
Ока 4
Мотор
Yamaha F25A
Поиски причин, сегодня не увенчались успехом....:mad:Раздербанил всю проводку.Все прозвонил, напряжение есть...но ни лампа ни зуммер не горят...
 

луха

капитан 1-го ранга
Регистрация
13.07.2010
Сообщения
10 654
Карма
4 509
Возраст
50
Город
Волжский-Волгоград
Имя
Алексей
Лодка
Снегоход
Мотор
быстрый
Чтот я не уверен что на всех так......
у карбюраторных помоему пищит только если датчик сработал или замкнуть провод на массу...
Звонить пробовал,надо на питание проверить.. займусь в выходные.
Вообще не нашел в 25-30 системы аварийной сигнализации....
Плюс идет на пищалку всегда. Минус от датчиков или ЭБУ..... Ищите идет ли куда то вообще минусовой провод от пищалки.
 

Вложения

Apdrive

матрос
Регистрация
17.11.2021
Сообщения
19
Карма
1
Город
Котово
Имя
Николай
Лодка
Ока 4
Мотор
Yamaha F25A
На пищалку в машинке идёт плюс, жёлтый провод с ключа зажигания,пурпурный идёт на контроллер.
 

Вложения

Apdrive

матрос
Регистрация
17.11.2021
Сообщения
19
Карма
1
Город
Котово
Имя
Николай
Лодка
Ока 4
Мотор
Yamaha F25A
Светодиод тоже управляется контроллером. С датчика давления провод розовый идёт на контроллер... цепи до контроллера позвонил, всё в норме...но не горит не пищит...((
 

луха

капитан 1-го ранга
Регистрация
13.07.2010
Сообщения
10 654
Карма
4 509
Возраст
50
Город
Волжский-Волгоград
Имя
Алексей
Лодка
Снегоход
Мотор
быстрый
Найди датчик температуры и перемкеи его провода или щаскни на минус. Если минус от датчика до длока доходит, а на пищалку нет-блок под замену.
 

Apdrive

матрос
Регистрация
17.11.2021
Сообщения
19
Карма
1
Город
Котово
Имя
Николай
Лодка
Ока 4
Мотор
Yamaha F25A
На коротко перемыкал провода датчика температуры,не помогло...
 
Вверх Снизу