MIK

контр-адмирал
Команда форума
Регистрация
18.08.2012
Сообщения
2 619
Карма
841
Город
Крым
Имя
Миша
Лодка
Разные
Мотор
Разные
Алекс, я привёл аргументы - почему, в силу каких причин и обстоятельств лучше нагар не чистить.
Ты написал, что мотор после чистки нагара работает "мягче".
Именно так и должно быть. Однако что такое эта вот "мягкость"? Почему мотор работает "мягче"?
Причина: потеря степени сжатия, потеря давления в такте расширения, протечки газов по канавкам вокруг колец после очистки нагара и приводят к этой вот "мягкости". Это можно назвать точнее - потеря мощности, меньшее давление газов на поршень, их худшее удерживание в камере сгорания.
Ну и закоксовывание колец и нагарообразование - вещи разные, имеющие разные причины и следствия. И по разному на работу двигателя влияющие. Закоксовывание - появление лакообразных смол при перегреве. Это нештатная ситуация, это поломка. Нагарообразование - процесс нормальный, это не аномалия.
Алекс, у меня сложилось впечатление, что ты судовой моторист, на кораблях больших моторы делаешь. Которые на мазуте океаны пересекают, а на дизтопливе только в порты заходят и выходят. Это так?
 

Алекс

гл. старшина
Регистрация
02.04.2010
Сообщения
122
Карма
0
Да я судовой моторист и что такое нагар и кокс на поршнях(диаметром с люк) я хорошо знаю и что будет с поршнями если их не чистить во время от нагара,а так же канавки колец.Ну что ж.значит нас не правильно учили в период 83-86 год,возможно.Однако попробуй может диссертацию написать о пользе нагара в камере сгорания и спец присадку доливать для увеличения нагара,смешно ей богу! :ya_hoo_oo:
 

вова

старшина 1ст.
Регистрация
15.06.2010
Сообщения
86
Карма
0
Алекс, дорогой! Ну чего ты все время споришь? Тебе инженер, да еще преподаватель по этому делу аргументы приводит попроще, чтоб понятно было, а ты заладил: моторист, моторист. Правильно, где опасно по параметрам мотора, там и чистят, а где нет, так и не надо. Вот и все. А читать желательно не только учебники, но и научные статьи, там все посвежее будет. Пока в учебник материал попадет, его исказят три раза. Уж поверь. Не спорь, сядь, почитай, разберись, посмотри графики температур да и все. Поверь, мы все тут в одной лодке, и серьезные аргументы читать убедительней, чем "мы так делали" или "знаем, что будет". Где физика процесса? Что это за детский лепет? Извини, конечно.
 

Алекс

гл. старшина
Регистрация
02.04.2010
Сообщения
122
Карма
0
Ну одни профессора и ботаник ещё появился,да ладно делайте что хотите,я даже не обр внимание...
 

вова

старшина 1ст.
Регистрация
15.06.2010
Сообщения
86
Карма
0
Я не ботаник, я животных люблю. А вообще инженер по авиаоборудованию. Дисер писал по приборам контроля работы силовой установки. А растения у меня плохо растут.
 

MIK

контр-адмирал
Команда форума
Регистрация
18.08.2012
Сообщения
2 619
Карма
841
Город
Крым
Имя
Миша
Лодка
Разные
Мотор
Разные
Алекс сказал(а):
Да я судовой моторист
Выходит, я не ошибся с предположением. Это многое объясняет.

Алекс сказал(а):
Однако попробуй может диссертацию написать о пользе нагара
Зачем? Ни один производитель бензиновых моторов не указывает в сервис-мануалах, что необходимо при какой-то наработке нагар чистить. Не борются с нагаром в этих двигателях, это элементарно, проверено практикой, и ни в каких диссертациях не нуждается. Это же не судовые дизели, на мазуте работающие. Не стоит всё в кучу валить.

Алекс сказал(а):
Ну что ж.значит нас не правильно учили в период 83-86 год,возможно
Могло быть и так. А могло быть и иначе. К примеру не усвоил материал, в принципах и теориях не разобрался. Что к чему и что зачем - так и осталось невыясненным. К примеру влияние уменьшение объёма камеры сгорания дизеля (за счёт нагара) на жёсткость процесса сгорания (действительно в этом случае нагар - вещь вредная).
А есть и другие обстоятельства. Ну к примеру. Много ли можно почерпнуть чего-то полезного про поршневые кольца из любого вузовского учебника по теории ДВС? Написали ли хоть в одном из них про вибрации колец, прижоги, удельное давление маслосъёмного кольца на стенку цилиндра, газово-инерционно-фрикционный баланс верхнего кольца при переходе поршнем ВМТ? Такие вопросы даже ВУЗовский курс не затрагивает.
Но есть способ узнать про такие вещи. Особенно одесситу. Особенно с 83 по 86 годы. Надо было только поинтересоваться, желание проявить.
Я про ОКТИПК, Алекс.
Который на фонтанской дороге. Прямо у трамвайной линии. Одесский Конструкторско-Технологический Институт Поршневых Колец. В те годы директором института был Молдаванов, а замом по науке - Анатолий Романович Пикман. Знаниями и опытом они делились щедро, да и библиотека в институте - клад. Один отдел по переведенным иностранным диссертациям чего стоил!
Нужно было лишь хотеть до этого добраться. Алекс, ты такую попытку делал?
Напоследок - из дизельной практики. У меня в фирме один ДАФ ХФ95-430 уже два миллиона километров пробежал . Двигатель не вскрывался. Интересно, может пора? Нагарчик поскрести?
 

MIK

контр-адмирал
Команда форума
Регистрация
18.08.2012
Сообщения
2 619
Карма
841
Город
Крым
Имя
Миша
Лодка
Разные
Мотор
Разные
О! Алекс! Я - ботаник-любитель. Люблю всякие травы у нас в горах собирать, когда на мотоцикле по ним езжу, и всякие напитки из них делать. Это меня как-то унижает?
 

Алекс

гл. старшина
Регистрация
02.04.2010
Сообщения
122
Карма
0
Да,пора бы и книжки писать,а я всё равно как очищал от нагара и кокса--так и буду делать и дальше.Кстати в теории ни чего не пишется на счёт калильного зажигания вызванное этим же коксом и нагаром,когда двигатель детонирует и иногда не возможно заглушить? :ya_hoo_oo:
 

MIK

контр-адмирал
Команда форума
Регистрация
18.08.2012
Сообщения
2 619
Карма
841
Город
Крым
Имя
Миша
Лодка
Разные
Мотор
Разные
Алекс сказал(а):
когда двигатель детонирует и иногда не возможно заглушить?
Ну вот...
Видишь ли Алекс, детонация НЕ ИМЕЕТ НИКАКОГО ОТНОШЕНИЯ к тому, что двигатель не глушится.
НИ-КА-КО-ГО :): Ни в теории, ни на практике. Для начала изучи, что такое детонация. Как она возникает, как действует.
По поводу калильного зажигания. Да, оно может быть ответственно за то, что мотор не хлохнет. Но какой мотор? Двухтактный? С водяным охлаждением? С камерой сгорания из концентрических сфер с ярко выраженными сквиш-эффектами? При действительной степени сжатия в районе 8 единиц? Который работал на хорошем масле и нормальном бензине? Да ну!

Алекс сказал(а):
а я всё равно как очищал от нагара и кокса--так и буду делать и дальше
Та на здоровье. Хочется - валяй. Тебе тут писали, что не откладывается в лодочных моторах нагар в больших количествах, что всё это просто не имеет смысла. Более того. В руководствах по обслуживанию часто встречается весьма толковая рекомендация - ни в коем случае не чистить нагар на боковой поверхности поршня. Это очень правильно.
Но уж если хочется...
 

mihail

капитан-лейтенант
Регистрация
01.12.2013
Сообщения
490
Карма
0
Имя
mihail
Лодка
mihail
Мотор
вихрь20
Вот Видео (клик на меня) катания этим летом на плюхе... а то всё только о ремонтах да о ремонтах :a_g_a:
 

Guron

мл. лейтенант
Регистрация
28.01.2010
Сообщения
224
Карма
1
Лодка
Крым
Мотор
МС 40
Миша резко повороты не закладывай ( с плюхой )---- может перевурнуть лодку
 

mihail

капитан-лейтенант
Регистрация
01.12.2013
Сообщения
490
Карма
0
Имя
mihail
Лодка
mihail
Мотор
вихрь20
Миша резко повороты не закладывай ( с плюхой )---- может перевурнуть лодку
Инструкцию изучил, может где-то и шалил лишнего, но всё было под контролем... все наездники остались довольны :wink:
 

rkey

старшина 2ст.
Регистрация
28.01.2010
Сообщения
51
Карма
0
Город
Черкассы
И мы так шалили летом,только более экстремальнее, :) :smu:sche_nie: ::yaz-yk:
 

РЫБОЕД- ЭКСПЕРТ

капитан 3-го ранга
Регистрация
02.03.2011
Сообщения
634
Карма
102
Возраст
45
Город
Одесса- Варшава
Имя
Дмитрий
Лодка
Были: джонбот самострой, Южанка 2, Колибри 360 DSL. Есть: Обь ЗиЧ,Бриг Динго 330, Южанка 2...
Мотор
Были: л3/6, В8, МС 40. Есть: Honda BF 30D, Tohatsu MFS 15 (20)С, Yamaha 15, 2т...Чайка ЛМ 20
Господа, правильно ли собран ручной стартер? Мне кажется что нет,при запуске выбрасывает шморгалку
 

Вложения

  • 506,6 КБ Просмотры: 1 958

mihail

капитан-лейтенант
Регистрация
01.12.2013
Сообщения
490
Карма
0
Имя
mihail
Лодка
mihail
Мотор
вихрь20
Собран правильно, но нет важных деталей...
Смотрим с начало фотку...
1 - "рог" маховика, с которым входит в зацепление собачка стартёра...
2 и 3 - две крайние позиции собачки стартёра!!! та позиция что на оригинальном фото неверная
4 - та деталь которой нет!!! благодаря ей ограничивается ход собачки, также благодаря ей обеспечивается достаточный упор для вращения маховика... без неё и не работает как надо!!!
5 - след по всей окружности корпуса от собачки, потому что опять же не было детали 4...

В твоём случае маховик захватывал собачку и разматывал верёвку, в то время когда он должен был только спрятать собачку на своё место... Вот и вся логика работы стартёра...

Придётся как-то наварить недостающий упор (4), либо если тело шкива позволяет нарезать резьбу и болтик вкрутить... так что дерзай... или возможно купить/заказать новый шкив стартёра с недостающей упорной деталью... как то так... :a_g_a:
 

Вложения

mihail

капитан-лейтенант
Регистрация
01.12.2013
Сообщения
490
Карма
0
Имя
mihail
Лодка
mihail
Мотор
вихрь20
Еще на оригинальном фото в месте где должен быть упор (4), какое то тёмное место, может предыдущий владелец оторвал/спилил его, непонятно... :du_ma_et:
 

РЫБОЕД- ЭКСПЕРТ

капитан 3-го ранга
Регистрация
02.03.2011
Сообщения
634
Карма
102
Возраст
45
Город
Одесса- Варшава
Имя
Дмитрий
Лодка
Были: джонбот самострой, Южанка 2, Колибри 360 DSL. Есть: Обь ЗиЧ,Бриг Динго 330, Южанка 2...
Мотор
Были: л3/6, В8, МС 40. Есть: Honda BF 30D, Tohatsu MFS 15 (20)С, Yamaha 15, 2т...Чайка ЛМ 20
А есть фото нормального стартера?
 

mihail

капитан-лейтенант
Регистрация
01.12.2013
Сообщения
490
Карма
0
Имя
mihail
Лодка
mihail
Мотор
вихрь20
Дмитрий, честное слово смотрел у себя, не нашел... :du_ma_et:
Может кто-то выложит...
 

РЫБОЕД- ЭКСПЕРТ

капитан 3-го ранга
Регистрация
02.03.2011
Сообщения
634
Карма
102
Возраст
45
Город
Одесса- Варшава
Имя
Дмитрий
Лодка
Были: джонбот самострой, Южанка 2, Колибри 360 DSL. Есть: Обь ЗиЧ,Бриг Динго 330, Южанка 2...
Мотор
Были: л3/6, В8, МС 40. Есть: Honda BF 30D, Tohatsu MFS 15 (20)С, Yamaha 15, 2т...Чайка ЛМ 20
Михаил, по моему деталь №4 на месте (в смысле упор) видимо ракурс не удачный
 

Вложения

  • 479,7 КБ Просмотры: 1 922

mihail

капитан-лейтенант
Регистрация
01.12.2013
Сообщения
490
Карма
0
Имя
mihail
Лодка
mihail
Мотор
вихрь20
Ну так если есть упор, вперёд переставляй собачку как я показал и дёргай заводи уже мотор :bra_vo: :hi_hi_hi:
 

ivan

мичман
Регистрация
15.05.2011
Сообщения
166
Карма
0
Город
Кременчуг
Лодка
Крым
Мотор
МС-40
MIK сказал(а):
Расскажу. Это я хорошо знаю. После института и армии первая запись в трудовой книжке - испытатель двигателей 5-го разряда. Почти два года ежедневно по 8 часов - обкатка моторов на стендах.
Нагрузочные таблицы для двигателей составлены исходя из одного простого постулата: Полная приработка двигателя при установившемся режиме происходит за 5 минут. Это такие научные данные. На этом всё и построено. После прогрева двигателя ему даётся минимальная нагрузка на 5 минут. Потом добавляют 200 оборотов, и опять 5 минут. И так до режима полной мощности.
Так же и тебе советую поступить. На лёгкой лодке выйди на режим минимальной скорости при глиссировании, и по 5 минут иди ступенчато с набором по 200 оборотов. Это можно делать с перерывами. К примеру остановиться на 4600, а в следующий раз продолжить дальше. Ну и удлинение любого участка свыше 5 минут делу не вредит. Лишь бы не меньше.
При обкатке - 1/25 микст.
Добрый день. Позвольте уточнить для новичков :smu:sche_nie: . По методике, изложенной вами, обкатка займет от силы 1,5 часа. Этого достаточно? А как же еще положенные 28,5 часов?
Или такие наборки надо каждый выезд делать?
 

MIK

контр-адмирал
Команда форума
Регистрация
18.08.2012
Сообщения
2 619
Карма
841
Город
Крым
Имя
Миша
Лодка
Разные
Мотор
Разные
Ivan сказал(а):
По методике, изложенной вами, обкатка займет от силы 1,5 часа.
Именно так. Ни один двигатель (из советских, от грузовиков), при обкатке по нагрузочным таблицам не обкатывается дольше часа.
На спортивных гоночных мотоциклах не встречал (по мануалу) время обкатки более 40 минут.
Ещё раз - при установившемся режиме полная приработка происходит за 5 минут.
 

УНА-0531

капитан-лейтенант
Регистрация
29.07.2010
Сообщения
438
Карма
5
Город
Николаев
Имя
Олег
Лодка
самодельное 1,2 р.т.
Мотор
Мотор-Сич 40
MIK сказал(а):
Ivan сказал(а):
По методике, изложенной вами, обкатка займет от силы 1,5 часа.
Именно так. Ни один двигатель (из советских, от грузовиков), при обкатке по нагрузочным таблицам не обкатывается дольше часа.
На спортивных гоночных мотоциклах не встречал (по мануалу) время обкатки более 40 минут.
Ещё раз - при установившемся режиме полная приработка происходит за 5 минут.
Было бы куда стружку отправлять
 

mihail

капитан-лейтенант
Регистрация
01.12.2013
Сообщения
490
Карма
0
Имя
mihail
Лодка
mihail
Мотор
вихрь20
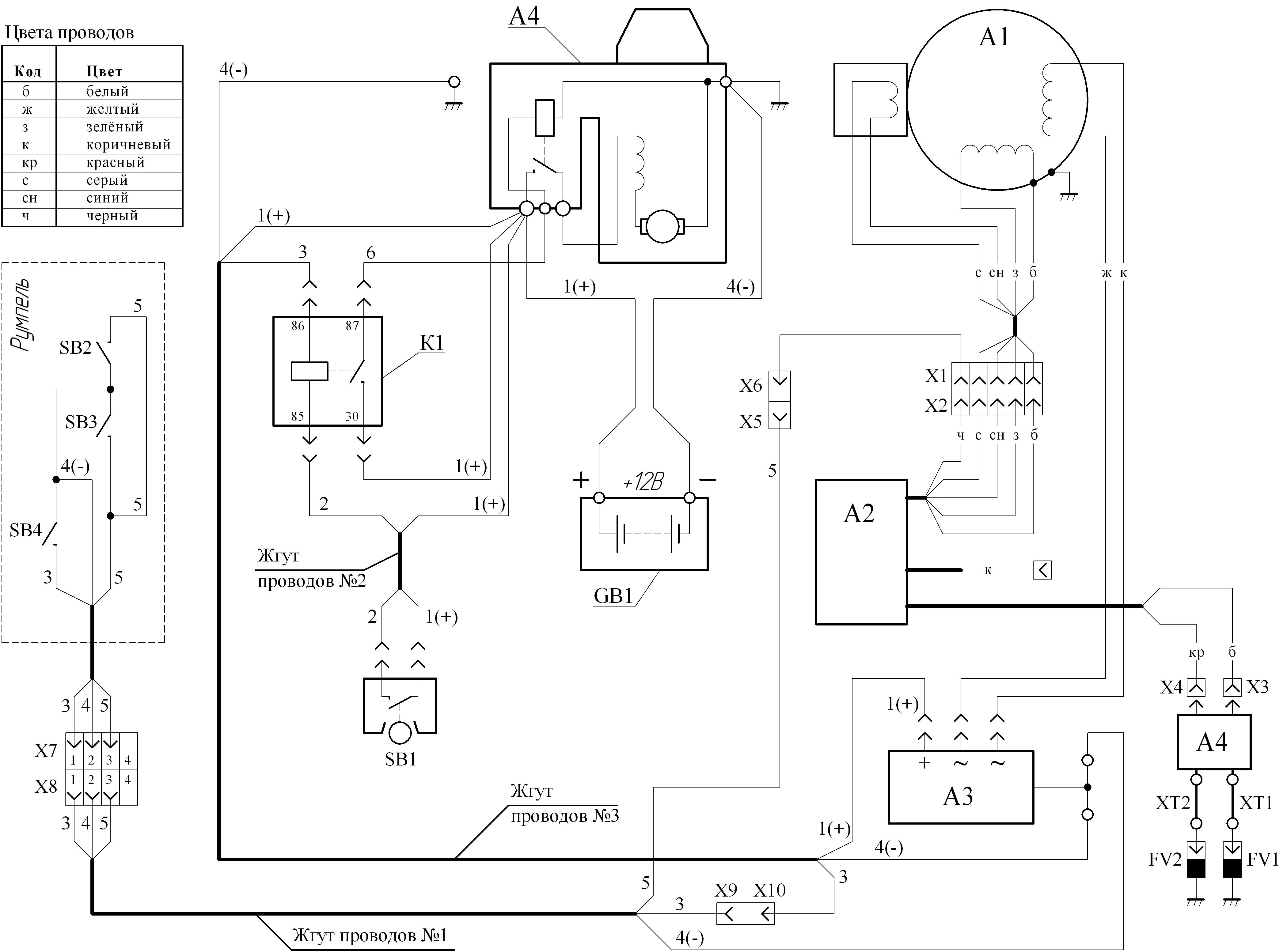
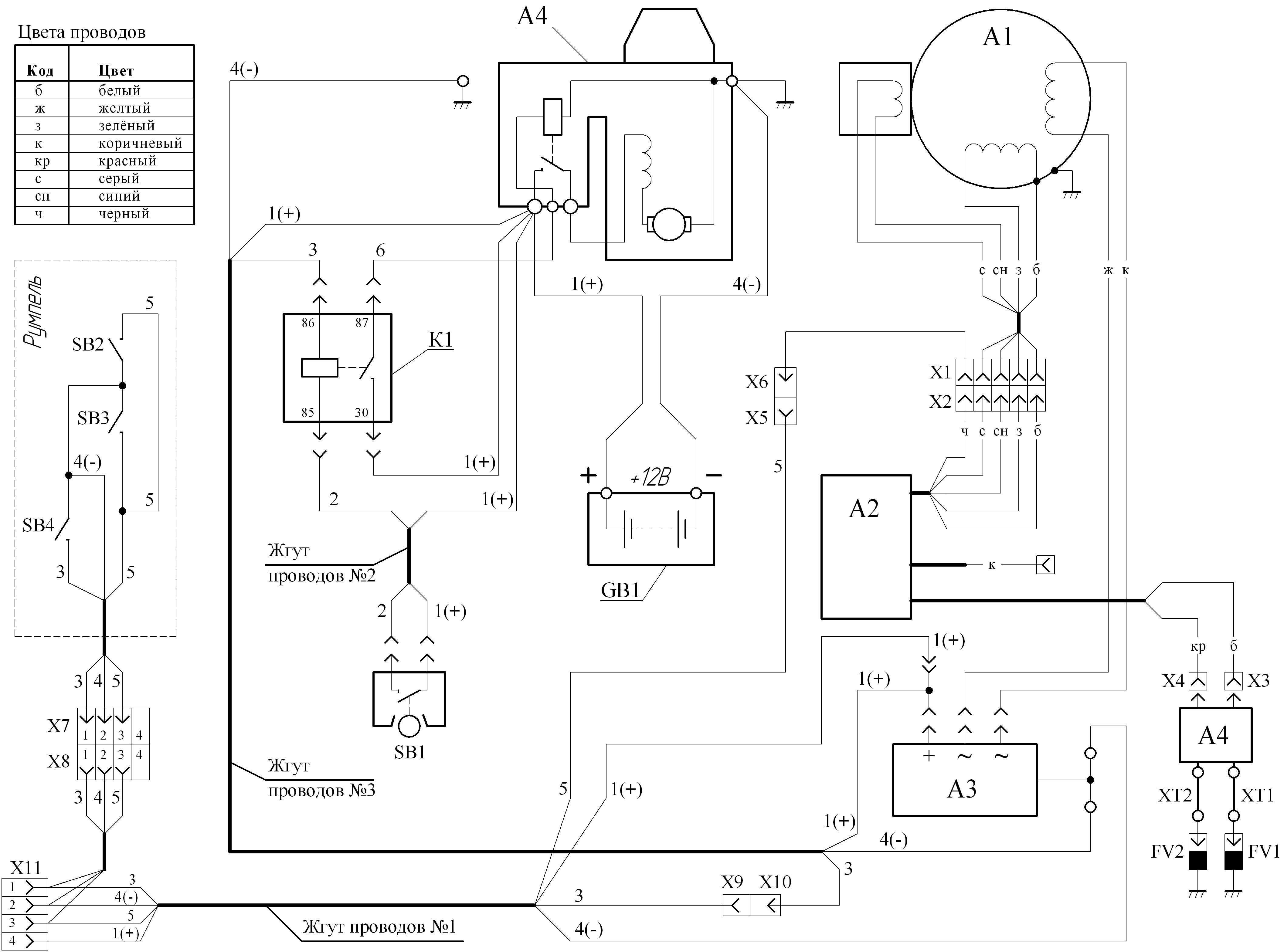
Для МИКа и для остальных тоже будет полезно...

Схема МС-40 старого и нового образца... разница между схемами только в "Жгуте проводов №1" (см. схему), в старых вариантах проводки не выводили на разъём +12В, в новых начали выводить... и в новых 2 разъёма отдельно сделали, один как и раньше идёт на румпель, а второй для дистанционного управления... ну думаю на схемах видно...

В схеме сохранены названия элементов, тоесть можно сверять по паспорту на мотор что такое А1 или А2 и т.д.

Кто увидит ошибку или несоответствие, ткните пальцем... :wink:
 

Вложения

MIK

контр-адмирал
Команда форума
Регистрация
18.08.2012
Сообщения
2 619
Карма
841
Город
Крым
Имя
Миша
Лодка
Разные
Мотор
Разные
Отлично, Миш, спасибо!
 
Вверх Снизу