В общем мысль о беспроводной чеке меня не оставляет. Нашел два варианта реализации, вернее три: 1. Используем беспроводной китайский звонок, в интернете есть куча схем переделки их для радиоуправления; 2. Используем комплект для управления, например гаражными воротами (в обоих схемах уменьшаем напряжение питания чтобы уменьшить мощность брелока, дальность действия и время работы батарейки; ну и третий для самых рукастых и кому не лень этим заниматься - спаять самому, даже из готовых модулей, кои на Али парами (передатчик-приемник) продаются за копейки, даже по ныненшим меркам.
Звонок уже положил в корзину, завтра посмотрю сколько он у нас стоит, может и заморачиваться с покупкой на ибее не стоит.
Звонки работают довольно надежно, у меня уже лет 5 висит, кнопка после обеда на солнце и в любой мороз (живу в частном доме). Батарейку не менял ни разу еще. В самом звонке, хватает месяца на 2 - 3 если нормальные. Сейчас подключено от сети, с аккумуляторами.
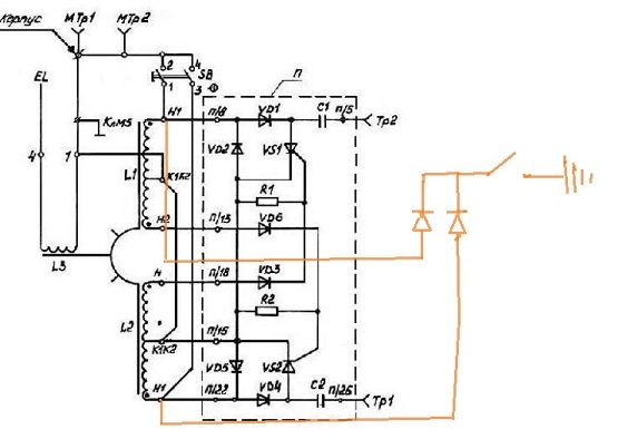
У меня еще вопрос. Никто не пробовал тупо замыкать управляющие электроды тиристоров между собой? Сейчас морозы по тридцатку у нас, экспериментировать возможности нет. Но думаю, что кто-то делал подобные эксперименты.