Руслан ХМАО
ст. мичман
- Регистрация
- 19.05.2016
- Сообщения
- 191
- Карма
- 41
- Возраст
- 43
- Город
- Ханты-Мансийск
- Имя
- Руслан
- Лодка
- Прогресс 4, (Ока-4 продана)
- Мотор
- Yamaha F50HET (Mercury e30em Yamaha 40 XMH проданы)

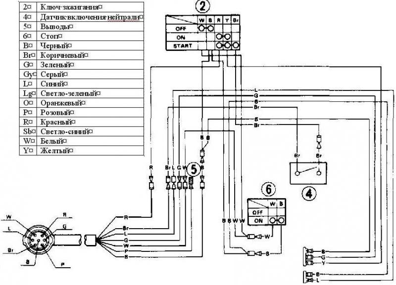
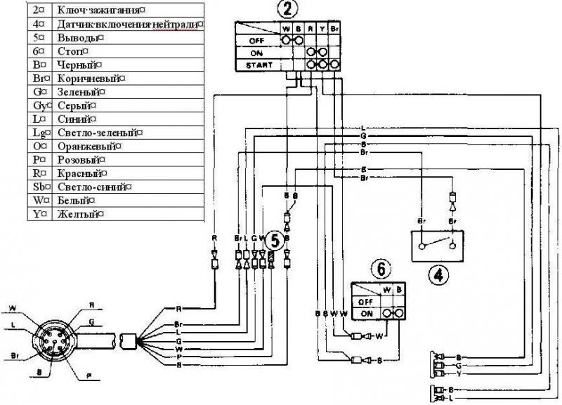
Я тему прочел.Я выводил на замок зажигания от УАЗа.
Согласен. Нужно наверное видио снимать, чтоб понятно было.Так ты раскажи тогда подробно где что и сколько на каких оборотах намерил.....а то дерево.....зеленое....мужик..........