UnSUB

пассажир
Регистрация
27.03.2017
Сообщения
3
Карма
0
Город
Ryazan
Лодка
2000 Bayliner 1850 LX
Мотор
mercruiser 4.3 carburetor
Всем доброго! Помогите найти документацию по сему чуду, любую в любом состоянии. Чувствую теперь я здесь постоянный гость, вопросы есть и будут новые, поэтому вытащил в новую ветку.
 

Raider

капитан 1-го ранга
Регистрация
15.07.2015
Сообщения
2 263
Карма
122
Город
Рязань
Имя
Юрий
Лодка
Катамаран "Янтарь"
Мотор
Ножной привод
Привет земляк. Владел 7 лет Bayliner Capri 1800 L. с подвесником. так что если что спрашивай. где то еще даже паспорт валяется на лодку.
 

UnSUB

пассажир
Регистрация
27.03.2017
Сообщения
3
Карма
0
Город
Ryazan
Лодка
2000 Bayliner 1850 LX
Мотор
mercruiser 4.3 carburetor
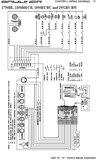
Приветствую! Сейчас самое насущное - электрика. Надо разобраться с кнопками, обозначением, приборкой, проводкой - в проводке ковырялись, под приборкой все соплями. Буду рад любой информации в этом русле. Гуглить умею, но родной паспорт информации по приборке и кнопкам не содержит, так же как и по жгутам проводки, расположению блоков, предохранителям и т.д.
Приборка такая
 

Raider

капитан 1-го ранга
Регистрация
15.07.2015
Сообщения
2 263
Карма
122
Город
Рязань
Имя
Юрий
Лодка
Катамаран "Янтарь"
Мотор
Ножной привод
я соврал. у меня сервис-мануал.
 

Вложения

andrushok777

капитан 3-го ранга
Регистрация
01.04.2012
Сообщения
790
Карма
23
Возраст
41
Город
Владимирская область,г.Кольчугино
Имя
Андрей
Лодка
Nissamaran 320,Bayliner 1700 LS capri(был),Риб SPORTIS 440(был),прогресс 2м(был),Крым(был)
Мотор
Suzuki 15,Johnson 6(был),Mercury 115 ELPTO(был),Yamaha F100 АETL(пошел по России),Johnson 30EVSIA(был).
Когда я свою проводку хотел восстановить,глянул на неё и сказал беда(все окислилось)!!Новую косу сам сделал и кинул теперь всё люкс)))По каждому проводочку все тянул и цвета разные.
 

UnSUB

пассажир
Регистрация
27.03.2017
Сообщения
3
Карма
0
Город
Ryazan
Лодка
2000 Bayliner 1850 LX
Мотор
mercruiser 4.3 carburetor
Всем доброго, направьте на путь истинный.
1) Непонятки по триму - колонка опускается только флажком Down, Up не поднимает, приходится поднимать Trailerом. При опускании колонки в рабочее положение стрелка трима падает до упора вниз. Думаю что проблема в двух датчиках на колонке, буду рад совету о их настройке.
2) Отвернул на колонке верхний винт уровня, цвет масла отличается от масла в бачке, немного белесое, но не сметана и не пена. Поделитесь фото масляной эмульсии в колонке, гуглы и яндексы выдают только желтые моторные масла, фото эмульсии из колонки этого сине-зеленого масла не могу найти.
 
Вверх Снизу